• 首页

  • 方案库

  • 工业品库

  • 招标项目库

  • 专家库

  • 人才库

会员中心
搜索
登录
注册
  • 方案名称

解决方案

数字化转型通用方案行业方案安全方案大数据人工智能物联网行业展望自动控制其他

产品|技术

白皮书产品介绍技术介绍技术创新模型算法

政策|规范

政策规范行动计划

电子书

电子书课件

报告|论文

报告模板论文
  • 全部
  • 人气排行
  • 下载排行
  • 页数排行
  • 最新排行

一种基于工业互联网的5G网络传输涡流检测系统

本发明公开了一种基于工业互联网的5G网 络传输涡流检测系统,本发明通过特定的构成及 连接搭建了基于工业互联网的5G网络传输涡流 检测系统,首先采用已知的可压缩数据的算法在 工业计算机上对数据进行压缩处理;压缩之后的 数据经网络层传输到处理层中的云端平台进行 数据解压之后再处理,整个系统的配合不仅可以 缩短传输时间,还节约了存储空间;通过5G网络 将涡流检测装置的采集到的目标健康状况数据 高速上传到云端,为实现利用云计算技术快速处 理数据并获得结果提供可能,通过该系统有效地 解决了传统涡流检测装置不能实时获知检测目 标健康状况的问题。

  • 2021-06-22
  • 阅读139
  • 下载0
  • 8页
  • pdf

一种基于工业互联网的能耗监控及分析系统

本发明公开了一种基于工业互联网的能耗 监控及分析系统,通过设置区域能耗数据采集系 统、企业能耗监控平台,利用区域能耗数据采集 系统采集生产设备的生产数据和能耗数据,对采 集的信息进行统一化、标准化处理并将数据传输 至企业能耗监控平台;并由企业能耗监控平台包 括管理单位能源资源消耗在线监测及智能管理 系统,用于存储能耗数据,并与该地区工业企业 能耗定额值、能耗指标值及能耗标杆值进行比 较。旨在解决现有技术中存在的能源管理中电力 能源数据处理方法的建设成本高、系统灵活性弱 以及共享性差的问题较为普遍 ,能源数据不能及 时、直观的发送至能源管理负责人,特别在企业 生产的能耗监控上,无法做到及时响应的技术问 题。

  • 2021-06-19
  • 阅读159
  • 下载0
  • 10页
  • pdf

一种基于工业互联网的供水管网检漏装置

本实用新型公开了的属于供水管网捡漏技 术领域,尤其是一种基于工业互联网的供水管网 检漏装置,包括检漏装置本体,检漏装置本体的 左侧固定连接有把手,检漏装置本体的前端面嵌 入设置有显示屏,显示屏的上端面固定连接有警 示灯,检漏装置本体的右侧设置有耳机本体,有 耳机本体的上端面固定连接有连接线,检漏装置 本体的右侧从前至后依次设置有耳麦插孔和扬 声器,耳麦插孔与连接线的另一端活动连接,将 漏水探测仪和耳机本体分别插接到漏水探测仪 孔与耳麦插孔内,便于工作员携带检漏装置本体 去水漏的地点进行二次检测,使检漏装置本体达 到网检与实地检测的效果,提高了供水管网检漏 装置的实用性与检测效率。

  • 2021-06-19
  • 阅读155
  • 下载0
  • 8页
  • pdf

一种基于NB-IOT的工业互联网控制平台

本实用新型公开了一种基于NBIOT的工业 互联网控制平台,包括机台,所述机台表面镶嵌 有显示屏、控制板和接线座,所述机台表面铰链 安装有防护盖板,所述防护盖板卡扣于显示屏、 控制板和接线座表面,所述机台顶端焊接有支撑 柱,所述支撑柱顶端螺栓安装有防护顶架,所述 机台底端旋转安装有螺纹伸缩杆,本实用新型通 过机台表面焊接的滑扣架,便利于利用托扣配合 安装板将整个机台固定安装在墙壁表面,从而满 足了整个工业互联网控制平台的安装需求,同时 通过安装板与机台之间螺栓安装的限位弹簧,便 利于利用限位弹簧的弹力对安装板与机台之间 提供支撑力,从而避免安装板与机台之间出现滑 动导致脱落的情况发生,提高了整个设备的安装 稳定性。

  • 2021-06-19
  • 阅读136
  • 下载0
  • 9页
  • pdf

一种基于工业互联网的数据监控系统

本发明公开了一种基于工业互联网的数据 监控系统,通过设置工业现场数据采集系统、工 业互联网通信系统和企业数据监控平台,利用工 业现场数据采集系统采集生产设备的运行数据, 并将数据传输至企业数据监控平台;经由工业互 联网通信系统实现工业现场数据采集系统向企 业数据监控平台进行监测数据的传输,最后通过 包括能源管理子系统的企业数据监控平台,实现 能源管理用户中心和实时预警管控模块提供应 用部署、管理及云平台监控。旨在解决现有技术 中存在的在采集数据信息时,存在着数据采集传 输效率低下,工业数据无法及时传达至责任人, 致使工业生产的调控延迟高的缺陷的技术问题。

  • 2021-06-19
  • 阅读161
  • 下载0
  • 7页
  • pdf

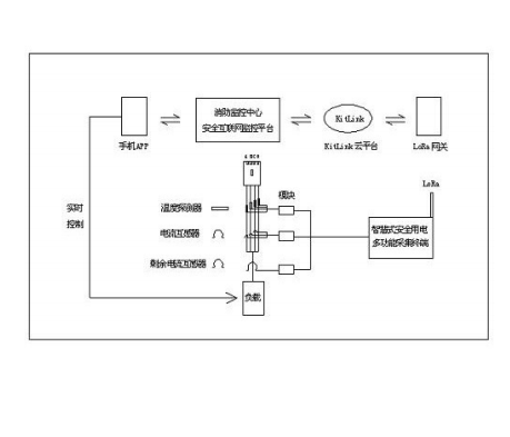
一种工业电气火灾报警安全互联网控制系统和方法

本发明公开一种工业电气火灾报警安全互 联网控制系统和方法,其中安全互联网报警控制 系统包括数据采集终端、云平台和监控中心;数 据采集终端采集电气设备的相关参数,再将相关 参数进行数据加密后通过LoRaWAN网络传输至云 平台,监控中心与云平台进行数据交互,将云平 台的加密数据进行解密和分析处理。本发明的工 业电气火灾报警控制系统,将报警信号及时传输 到监控中心及安全联网平台,由互联网平台同步 反馈到相关人员,避免信息传输不及时,信息闭 塞等缺点。因采用安全互联网,该平台不受现场 设备、环境等因素,报警信号传输及时准确。

  • 2021-06-19
  • 阅读144
  • 下载0
  • 7页
  • pdf

基于工业互联网实现数控机床可靠性试验管理的系统及其方法

本发明涉及一种基于工业互联网实现数控 机床可靠性试验管理的系统,包括数据采集模 块,为所架设的外置硬件或者在数控机床的数控 系统中所安装的软件,用于实时采集数控机床运 行的状态和报警数据,以供后续的数据审核和分 析;移动办公模块,与所述的数据采集模块相连 接,用于提供便捷的用户操作界面,实时录入、审 核及分析数据,并出具试验报告;可靠性试验模 块,与所述的数据采集模块和移动办公模块相连 接,用于根据相关标准提供试验方法,管理试验 数据及其审核状态,监控试验进度,计算可靠性 评定指标并生成报告。本发明还涉及一种实现基 于工业互联网的数控机床可靠性试验管理的方 法。采用了本发明的基于工业互联网实现数控机 床可靠性试验管理的系统及其方法,具有数据无 法造假、结论可事后审计的特点。

  • 2021-06-19
  • 阅读150
  • 下载0
  • 11页
  • pdf

一种基于工业互联网的流程优化服务平台

本发明公开了一种基于工业互联网的流程 优化服务平台,包括数据采集模块、模型构建模 块、控制器、级别分析模块、数据库和优化服务平 台;数据采集模块用于实时的采集货品材料信 息,并将其传输至模型构建模块;模型构建模块 则依据货品材料信息进行模型化操作,得到高水 准信号、中水准信号和低水准信号;本发明可依 据货品材料信息来建立货品挑选模型,并据此对 货品材料进行级别式的评价化处理,以便由货品 材料的质量、使用状况来对其进行优化删选;且 还将货品材料进行模型化处理后,再对其进行二 次的评分判别分析,并依据双重的优化评定过 程,使得货品材料的后续使用与替换更加的合理 与贴切。

  • 2021-06-19
  • 阅读150
  • 下载0
  • 12页
  • pdf
上一页 1 …… 184185186187188189190191192193194 …… 2193 下一页 共 17542 条


立即登录

没有账户,需要注册

登录用户可享受以下权益
  • 免费下载方案
  • 服币提现
  • 发布方案得服币
  • 交易分成

精品推荐

国内重点工业物联网平台四类厂商分类及选型指南

国内重点工业物联网平台四类厂商分类及选型指南

  • 阅读195
  • 下载6

工业物联网平台的典型应用场景深度分析

工业物联网平台发展重点: 一是行业深耕化,从通用型平台向“一米宽、百米深”的行业垂直平台转型,聚焦能源、交通、化工等领域的特定需求,沉淀场景化解决方案与行业Know-how,而非追求“大而全”的覆盖能力。 二是智能融合化,工业大模型与平台深度结合,实现工业知识的智能化重构、应用开发的低代码化升级,以及生产运营的自感知、自决策、自优化闭环管控,AI成为提质增效的核心变量。 三是生态协同化,平台不再是单一技术载体,而是串联产业链上下游的协同中枢,通过跨系统数据融合、产学研用金深度合作,形成“数据-算力-应用”的生态闭环,赋能供应链协同与产业集群升级。 四是部署灵活化,采用“平台化产品+私有化部署”结合的模式,兼顾中小企业轻量化需求与大型集团定制化诉求,支持公有云、私有云、边缘端的混合部署,平衡成本与安全性。

  • 阅读241
  • 下载8

低空基础设施发展研究报告(2025)

当前,世界百年变局加速演进,新一轮科技革命和产业变革?深入发展,低空经济作为新质生产力的重要组成部分,正以前瞻?性、引领性姿态加速崛起,成为推动经济结构优化升级、塑造高?质量发展新动能的关键领域。

  • 阅读403
  • 下载1

华为数字化转型之道

首先从华为的视角总结了企业对于数字化转型的应有的共识,以及从战略角度阐述了华为为何推行数字化转型,然后给出了华为数字化转型的整体框架(方法论),以及企业数字化转型成熟度评估的方法,帮助读者在厘清华为开展数字化转型工作的整体脉络的同时,能快速对自身的数字化水平进行自检,

  • 阅读477
  • 下载4

最新上线

全球数字治理蓝皮书(2025)

全球数字治理蓝皮书(2025)全球数字治理蓝皮书(2025)全球数字治理蓝皮书(2025)全球数字治理蓝皮书(2025)全球数字治理蓝皮书(2025)全球数字治理蓝皮书(2025)

  • 阅读48
  • 下载0

人工智能赋能应用实践指南

当前,人类正处在新一轮科技革命和产业变革的历史关口,人工智能正以前所未有的速度重塑世界,为千行万业注入新动能。从工业制造的智能产线到农业生产的精准种植,从金融服务的智能风控到医疗健康的远程诊断,人工智能推动着生产效率的跃升与产业形态的迭代。正如《指南》所展望的那样,未来,随着网络通信、前沿算法、存储算力等多元技术的深度融合,以及海量数据与前沿知识的双重加持,人工智能将彻底突破单一技术工具的局限,蜕变为贯穿千行万业生产链条的关键枢纽,融入千家万户的日常起居,成为人类社会高效运转不可或缺的底层支撑。

  • 阅读45
  • 下载0

新能源场站无人值班建设方案

新能源场站无人值班建设方案新能源场站无人值班建设方案新能源场站无人值班建设方案新能源场站无人值班建设方案新能源场站无人值班建设方案新能源场站无人值班建设方案

  • 阅读50
  • 下载1

零碳工厂建设与热能高效利用一事一议破局“零碳”技术路线

零碳工厂建设与热能高效利用一事一议破局“零碳”技术路线零碳工厂建设与热能高效利用一事一议破局“零碳”技术路线零碳工厂建设与热能高效利用一事一议破局“零碳”技术路线零碳工厂建设与热能高效利用一事一议破局“零碳”技术路线

  • 阅读56
  • 下载0
  • 关于我们

    电话:029-8838-6725

  • 新闻资讯

    企业简介 新闻动态 品牌实力 代理合作 诚聘英才 联系我们

  • 中服云

  • 工业互联网风向标

  • 在线咨询

西安/北京/南京/重庆/合肥/厦门/甘肃 地址:陕西省西安市雁塔区鱼跃工业园慧康生物科技产业园7楼 电话: 029-8838-6725

版权所有 @ 中服云 陕ICP备11002812号
  • 扫码咨询

    或

    点击立即咨询
  • 客服咨询

  • 用手机扫二维码

    或

    复制当前地址

  • 问题反馈 中服大讲堂 客服电话

方案库赚钱指南