• 首页

  • 方案库

  • 工业品库

  • 招标项目库

  • 专家库

  • 人才库

会员中心
搜索
登录
注册
  • 方案名称

解决方案

数字化转型通用方案行业方案安全方案大数据人工智能物联网行业展望自动控制其他

产品|技术

白皮书产品介绍技术介绍技术创新模型算法

政策|规范

政策规范行动计划

电子书

电子书课件

报告|论文

报告模板论文
  • 全部
  • 人气排行
  • 下载排行
  • 页数排行
  • 最新排行

海洋可控源电磁探测系统概述

随着我国的科学技术和经济快速发展,物质财富极大丰富和精神境界极大提高。但是还有许多重大能源问题威胁着人类的生存和发展,人类赖以生存的陆地资源逐渐消耗殆尽,海洋资源开发和利用越来受到重视,我国拥有18000km的海岸线,470多万km2的边海和内海水域面积。人们对海洋资源认识和开发严重不足,海底还蕴藏着大量的矿产资源,如石油、天然气、可燃冰、铁、铜和锰结核等,这些大量矿产资源能极大地满足人们对矿产的需求。

  • 2022-03-02
  • 阅读90
  • 下载0
  • 8页
  • docx

无人船声学探测设备集成设计优化方法研究

目前,绝大部分海洋调查所使用的设备为声学设备,越精密的声学设备对噪声、气泡等影响越敏感,极易造成数据质量的下降,影响调查结果,而调查船作为海上作业的载体,对声学设备的影响不可忽视。船对声学设备的影响主要包括三个方面:船体噪声、气泡层和固流耦合引起的声学设备湿端振动。其中船体噪声又称为舰船辐射,该噪声分为3类:机械噪声、螺旋桨噪声和水动力噪声。

  • 2022-03-02
  • 阅读102
  • 下载0
  • 12页
  • docx

我国沿海RBN-DGPS系统的分布与升级改造

适应 国民经济、国际贸易和社会发展的需要,满足航行在我国主要港口、重要水道和沿岸的海上公众用户、国防、海洋测绘、海洋石油开发、海洋渔业、海洋资源调查、海上交通安全管理、疏浚、引航等和其它需要高精度导航服务的用户需求,结合我国国情,根据各海区特点,拓展无线电导航服务领域,采用无线电指向标-差分全球定位系统的成熟技术,充分利用现役无线电指向标站的设施,本着全面规划、分期实施的方针,在中国沿海建立了无线电指向标-差分全球卫星导航(RBN-DGPS)系统台链。

  • 2022-03-02
  • 阅读187
  • 下载0
  • 9页
  • docx

我国港口高程基面的演进与相互关系

一个国家或地区的测量高程,一般都要规定一个标准的起算面。通常取某一永久性验潮站的平均海水面作为这个标准的基准面。平均海水面是指某验潮站多年的每小时潮位观测记录的平均值。分日平均海面、月平均海面和多年平均海面。从资料分析可知: 同一验潮站的平均海面,具有以一年为周期的较有规则的变化,而它的年变化则与天文要素有关。天文要素是以18.6年为周期而变化的,所以要得到精确的多年平均海面,最好取19年的平均海面的平均值。

  • 2022-03-02
  • 阅读94
  • 下载0
  • 14页
  • docx

德国海洋生态环境监测现状及对我国的启示

德国地处欧洲西部,濒临北海和波罗的海,国土面积约35.7万km2,海洋面积约5.7万km2,拥有丰富的海洋资源。海洋不仅为德国供给了足够的矿产、油气、食物药类等自然资源,还作为旅游景点与海运码头,极大地促进了经济发展。但是,和众多人类活动密集的近岸海域一样,北海和波罗的海也面临着严峻的海洋环境污染问题。北海和波罗的海与德国、英国、法国等14个国家相邻,繁忙的海运和较高的陆源排放量使其成为世界范围内污染最为严重的海域之一。德国一直对环境保护工作十分重视,拥有世界上较完备和详细的环境保护法,海洋环境保护技术与科学研究也走在世界的前列。在海洋生态环境保护方面,德国在提升本国监测能力和完善监测体系的同时,也注重与其他邻国开展区域性合作,共同应对海洋环境问题。本文首先阐述了德国的海洋环境管理部门与法律框架,随后以海洋生态环境监测为例,对监测体系、监测机构与监测内容予以总结,最后探讨了德国海洋环境监测的若干特点,为我国海洋环境监测工作的提升提供参考。

  • 2022-03-02
  • 阅读173
  • 下载0
  • 13页
  • docx

细数我国海洋环境监测的涉及机构

环境监测包括近岸海域生态监控区监测、赤潮监控区监测、陆源入海排污口监测、污染现状与趋势性监测、海域使用动态监视监测、主要海洋功能区监测以及监测质量控制与质量保证等。海洋环境监测要素分海洋水文要素和海洋化学要素两类,其中海洋水文要素包括水深、水温、盐度、海流、波浪、水色、透明度、海冰、海发光等;海洋化学要素包括溶解氧、总碱度、活性硅酸盐、活性磷酸盐、硝酸盐、亚硝酸盐、总磷、总氮、总碳等。

  • 2022-03-02
  • 阅读98
  • 下载0
  • 11页
  • docx

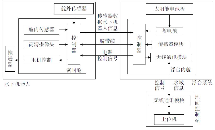
小型海洋环境监测平台设计

目前传统的海洋监测系统主要有水面浮标、潜标、水面调查船以及水下机器人等,但是由于海洋环境的多样性,这些传统的监测方案无法满足各种各样的需求。比如:水面浮标与潜标在使用过程中位置往往比较固定,在监测大范围海洋环境时无法灵活移动;水面调查船在工作时其机动性很好,可以满足灵活监测大范围海洋环境的任务,但是调查船在工作的过程中需要耗费大量的人力和物力,监测费用比较昂贵;水下机器人在海洋环境中比较灵活,监测范围大,但由于它在水下活动,对通讯、能源供应方面要求比较高,无法长时间工作,并且完成远距离通信比较困难。因此这些传统的监测方案存在诸多弊端。无法满足多个领域的海洋环境监测需求。

  • 2022-03-02
  • 阅读96
  • 下载0
  • 22页
  • docx

一种通用的海洋环境监测系统设计方法

随着传感器技术、网络技术以及海洋科学技术的发展,越来越多的监测仪器部署于规划海域,对海域的海洋环境状态进行监测,构成了海洋环境监测网络的硬件环境。监测仪器利用携带的传感器采样不同的海洋环境参数并转换成数字形式的数据,然后对监测数据进行集成、处理及分析,可以为气候变化、海洋运输等领域的应用提供数据支持以及决策依据。

  • 2022-03-02
  • 阅读103
  • 下载0
  • 17页
  • docx
上一页 1 …… 29902991299229932994299529962997299829993000 …… 4569 下一页 共 36552 条


立即登录

没有账户,需要注册

登录用户可享受以下权益
  • 免费下载方案
  • 服币提现
  • 发布方案得服币
  • 交易分成

精品推荐

2025年车路云一体化系统云控基础平台功能场景参考架构报告2.0

汽车智能化网联化融合发展已经成为全球政府、产业界的发展共识,各国通过升级政策法规、推动测试示范、加速创新应用等方式推动智能网联汽车产业发展。2024年1月,我国启动智能网联汽车“车路云一体化”应用试点,推动车路云一体化从技术验证迈向规模化应用。

  • 阅读121
  • 下载2

2025年中国新锐品牌全球成长白皮书

过去十年,中国消费市场的高速迭代催生了一批极具活力的新锐品牌。它们凭借对消费趋 势的敏锐洞察、柔性灵活的供应链体系以及成熟的数字化运营能力,在国内细分市场中迅 速崛起,创造了一个又一个“爆款神话”。

  • 阅读103
  • 下载2

中服云多模态工业物联网平台介绍

中服云作为国内著名的专业工业物联网平台系列产品提供商,历经十余年深耕发展,已构建起成熟的全系列多层次产品体系,精准适配不同行业、不同规模用户的差异化需求。凭借在工业数据采集、边缘计算、人工智能、数字孪生等领域的深厚技术积累与持续创新,中服云已为海量工业企业提供了稳定可靠的数字化转型解决方案。平台支持云端SaaS在线部署与用户现场私有化部署两种模式,既满足中小企业轻量化、低成本的在线使用需求,也保障大型企业对数据安全、定制化服务的高标准要求。

  • 阅读112
  • 下载0

中服云工业物联网平台数字孪生版技术原理与功能介绍

中服云数字孪生平台以物联网平台+数据中台为坚实基础,以2D/3D/GIS为核心展示形式,致力于打造一个从设备原始数据到孪生应用落地的一站式数智化平台。

  • 阅读160
  • 下载5

最新上线

人工智能赋能教育高质量发展

从知识传授者到引导者:知识哪里获取、如何获取、如何应用AIGC技术使教师从传统的知识传授者转变为学习引导者,更多地关注学生的个性化学习需求。

  • 阅读19
  • 下载1

2025年度低空经济投资策略

市场担心十四五期间国内无人机采购费用增速不及预期。我们认为:无人机是未来战争关键环节,当前我国军用无人机装备处于起步阶段。我们预计十四五未期我国军用无人机采购费用有望快速增加。

  • 阅读27
  • 下载0

数字档案馆标准建设方案

XX数字档案馆项目实施的过程中,将涉及到档案馆多个职能部门、多个立档单位及参与项目建设的其他单位,档案馆应建立力量强大、耶责明晰的项目建设和管理杌构,确保项目实施过程中冬个环节之间能够有条不紊的协调工作,将项目实施风险控制在最低程度。

  • 阅读39
  • 下载0

智慧物流园区信息化趋势

区别于传统消防联网模式,在符合GB50440要求的同时,将互联网思维融入消防信息化管理,将离散在园区各个消防设施实时状态信息有效整合在统一系统上。

  • 阅读81
  • 下载0
  • 关于我们

    电话:029-8838-6725

  • 新闻资讯

    企业简介 新闻动态 品牌实力 代理合作 诚聘英才 联系我们

  • 中服云

  • 工业互联网风向标

  • 在线咨询

西安/北京/南京/重庆/合肥/厦门/甘肃 地址:陕西省西安市雁塔区鱼跃工业园慧康生物科技产业园7楼 电话: 029-8838-6725

版权所有 @ 中服云 陕ICP备11002812号
  • 扫码咨询

    或

    点击立即咨询
  • 客服咨询

  • 用手机扫二维码

    或

    复制当前地址

  • 问题反馈 中服大讲堂 客服电话

方案库赚钱指南